Bootloader用户操作手册

[English]

一.概述

该文档主要介绍系统启动流程,用于指导从事BSP开发和维护的相关工程师理解系统的启动过程,更好分析和解决问题。

二.启动模块介绍

启动模块涉及到bootrom, bootloader,applications,启动过程如下:

  • 1.CPU启动之后首先跳转到ROM地址上,执行ROM code。

  • 2.如果EFUSE中开启了安全boot,则进行验签,验签成功后,设置reboot信号,系统从flash中启动。

  • 3.如果EFUSE中没有启动安全boot,则设置reboot信号,系统从flash中启动。

  • 4.Flash中先执行bootloader代码。

  • 5.Bootloader代码执行完之后跳转到applications代码。

三.Bootloader简介

Bootloader分为l_bootloader和up_bootloader两个模块,l_bootloader实现uart下载功能;up_bootloader实现OTA升级功能。

  • 1.Bootloader的两个模块的逻辑地址分布如图1所示:

bootloader_logic_adress

图1bootloader的逻辑分布

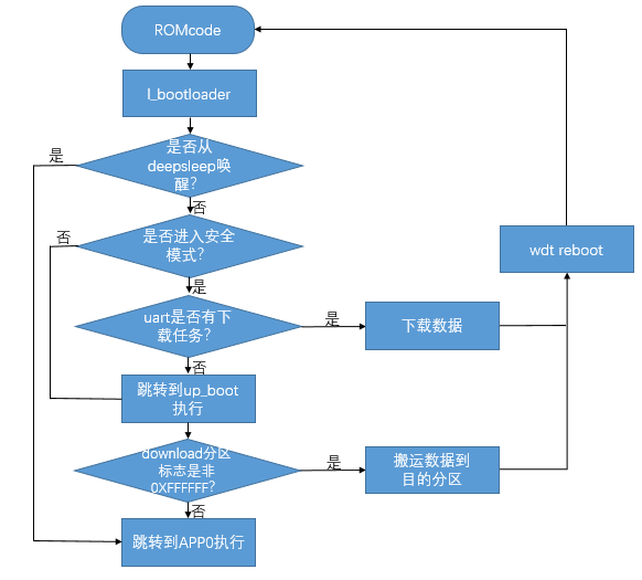
  • 2.Bootloader的执行流程如图2所示:

bootloader_process_execution

图2 bootloader的执行流程

备注

图2中Download分区标志指的是进行ota升级的时候,会判断OTA数据区是否有数据,即判断是否是0xFFFFFFFF,如果全是的话,证明OTA升级区没有升级数据, 则直接跳转到app区域,如果不是0xFF的话,则进行ota升级。

四.l_bootloader简介

l_bootloader:主要是uart下载功能,流程图如上图2所示。

  • 1.在romcode执行完成之后会跳转到flash的0x0地址执行;

  • 2.此时会判断uart rx_buf中有是否有数据,如果有数据,抢占到uart总线进入数据下载状态,下载完成之后会reboot;

  • 3.如果此时uart rx_buf中没有数据,会循环检测一定次数后会跳转到指定地址(此为逻辑地址)处执行up_boot。

  • 4.系统正常启动后运行在app业务中,uart接收到下载握手信息后会主动reboot进入l_bootloader下载程序,用户也可以取消此功能。

五.up_bootloader简介

  • 1.up_bootloader作用: 实现OTA升级功能。

  • 2.OTA升级原理: OTA(Over-the-AirTechnology)即空中下载技术,支持网络端远程升级固件。在嵌入式设备OTA 中,通常通过串口或者网络等方式,将升级数据包下载到Flash,然后将下载得到的数据包搬运到MCU 的代码执行区域进行覆盖,以完成设备固件升级更新的功能。 嵌入式设备的OTA升级一般不基于文件系统,而是通过对Flash划分为不同的功能区域来完成OTA升级功能。在嵌入式系统方案里,要完成一次OTA固件远端升级,通常需要以下三个核心阶段:

    • 1)上传新固件到OTA服务器

    • 2)设备端下载新的OTA固件

    • 3)bootloader对OTA固件进行校验、解密、解压缩和搬运(搬运到对应flash分区)。

  • 3.OTA升级过程:

    • 1)采用http协议从服务器下载ota固件,然后写到flash的download分区,成功之后并重启设备,如图3所示,此过程在app线程中完成;

    • 2)在重启后up_bootloader会将download分区的升级文件解压解密后搬运到对应的appcode分区,校验成功后擦除download分区后,跳转到app分区正常执行,如图4所示。

bootloader_process

六.Bootloader镜像文件生成

  • 1.直接编译生成bootloader.bin;具体编译步骤如下:

    • 1)进入bootloader代码目录下;

    • 2)make clean

    • 3)make

    • 4)在PACK目录下执行generate.bat脚本,在generate_out目录下生成bootloader.bin以及对应的bootloader_crc.bin

  • 2.generate.bat脚本解析如下:

    • 1)打包脚本如下:./tools/cmake_Gen_image.exe genfile -injsonfile ./tools/bootloader.json -infile ./bootloader_l/l_bootloader.bin ./bootloader_u/u_bootloader.bin -outfile ./generate_out/bootloader.bin -genjson ./tools/partition_bk7256.json

    • 2)使用打包工具cmake_Gen_image.exe根据bootloader.json将l_bootloader与u_bootloader连接成一个bootloader.bin(此时该bin不含分区信息)。

    • 3)通过cmake_Gen_image.exe将分区表(partition_bk7256.json)相关信息放在将bootloader.bin后面(此时的 bootlaoder.bin为实际大小),分区表供OTA升级使用。

    • 4)./tools/encrypt.exe ./generate_out/bootloader.bin 00000000最后,使用工具encrypt.exe添加crc,生成 bootloader_crc.bin。

    • 5)bootloader.json存放的是l_bootloader与u_bootloader模块的逻辑分配信息;partition_bk7256.json是boloader、app、app1以及download分区配置信息。(bootloader.json与partition_bk7256.json均可根据实际开发需求更改)。

    • 6)bootloade_crc.bin制作如图5所示:

make_bootloade_crc

图5 bootloade_crc.bin制作过程

七.Bootloader升级固件制作

  • 1.OTA升级固件支持压缩和加密,升级固件已自动制作完毕。在编译app的时候,在目录build/app/bk7256生成app.bin同时,在build/app/bk7256/encrypt/目录下已经生成固件app_pack.rbl。

  • 2.打开Everything-1.4.1.935.x64-Setup.exe,工具->选项->HTTP服务器,绑定本机ip。使用浏览器打开本机的ip地址,找到本地的升级文件 *.rbl,拷贝url出来,用于cli命令。

bootlaoder_everthing

图6 Everything工具页面