LCD RGB Display YUV

[English]

1、功能概述

lcd rgb displey yuv demo 实现了RGB屏幕实时显示dvp camera yuv 数据的功能。

2、代码路径

  • Demo 涉及的模块AP接口的详细说明请参考同网页: /api-reference/multi_media/bk_display.html

  • Demo 具体的示例代码详见: /components/demos/media/lcd/lcd_rgb/lcd_rgb_demo.c

  • Demo 功能会用到DMA2D功能,DMA2D代码使用详见: /components/demos/media/dma2d

3、cli命令简介

demo支持的命令如下表:

Command

Description

cpu1 lcd_video=clk_div,帧率

配置clk div和帧率

cpu1 lcd_rgb_close=yuv_display

关闭屏幕

Name

Description

File

value

CONFIG_LCD

配置LCD功能

\middleware\soc\bk7256_cp1\bk7256_cp1.defconfig

y

CONFIG_LCD_TEST

LCD DEMO使能

\middleware\soc\bk7256_cp1\bk7256_cp1.defconfig

y

demo运行依赖的库和驱动:
  • DMA DMA驱动

  • LCD LCD模块驱动

  • JPEG JPEG模块驱动

4、演示介绍

demo执行的步骤如下:

1.执行测试
  • Uart发送AT指令 cpu1 lcd_video=9,25 执行测试

2.停止测试
  • Uart发送AT指令 cpu1 lcd_rgb_close=yuv_display 停止测试

1、LCD 显示YUV图像原理

YUV数据是直接可以被LCD显示的数据类型,jpeg输出配置为YUV模式输出,将直接将camera采集的YUV数据保存到内存中。

Figure 1. LCD display YUV data

6、LCD 代码实现

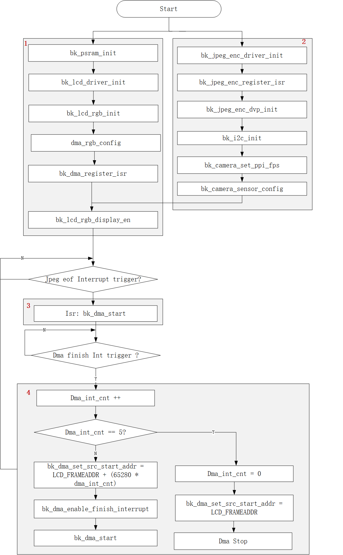
LCD显示YUV图像软件实现流程大致可以分为4个步骤:

  1. 配置RGB LCD

  2. 配置JPEG_ENC和camera

  3. 处理JPEG_ENC完成一帧压缩的中断回调

  4. 处理DMA搬数到LCD屏幕的中断回调

Figure 3. lcd yuv display video